Regulations (Standards - 29 CFR)
Determining Roof Widths - Non-mandatory Guidelines for Complying with 1926.501(b)(10) - 1926 Subpart M App A

Regulations (Standards - 29 CFR) - Table of Contents Regulations (Standards - 29 CFR) - Table of Contents
• Part Number: 1926
• Part Title: Safety and Health Regulations for Construction
• Subpart: M
• Subpart Title: Fall Protection
• Standard Number: 1926 Subpart M App A
• Title: Determining Roof Widths - Non-mandatory Guidelines for Complying with 1926.501(b)(10)

(1) This Appendix serves as a guideline to assist employers complying with the requirements of 1926.501(b)(10). Section 1910.501(b)(10) allows the use of a safety monitoring system alone as a means of providing fall protection during the performance of roofing operations on low-sloped roofs 50 feet (15.25 m) or less in width. Each example in the appendix shows a roof plan or plans and indicates where each roof or roof area is to be measured to determine its width. Section views or elevation views are shown where appropriate. Some examples show "correct" and "incorrect" subdivisions of irregularly shaped roofs divided into smaller, regularly shaped areas. In all examples, the dimension selected to be the width of an area is the lesser of the two primary dimensions of the area, as viewed from above. Example A shows that on a simple rectangular roof, width is the lesser of the two primary overall dimensions. This is also the case with roofs which are sloped toward or away from the roof center, as shown in Example B.

(2) Many roofs are not simple rectangles. Such roofs may be broken down into subareas as shown in Example C. The process of dividing a roof area can produce many different configurations. Example C gives the general rule of using dividing lines of minimum length to minimize the size and number of the areas which are potentially less than 50 feet (15.25 m) wide. The intent is to minimize the number of roof areas where safety monitoring systems alone are sufficient protection.

(3) Roofs which are comprised of several separate, non-contiguous roof areas, as in Example D, may be considered as a series of individual roofs. Some roofs have penthouses, additional floors, courtyard openings, or similar architectural features; Example E shows how the rule for dividing roofs into subareas is applied to such configurations. Irregular, non-rectangular roofs must be considered on an individual basis, as shown in Example F.

                             Example A
                    Rectangular Shaped Roofs
(For Example A, Click Here)


                             Example B
                Sloped Rectangular Shaped Roofs
(For Example B, Click Here)


                             Example C
     Irregularly Shaped Roofs With Rectangular Shaped Sections

Such roofs are to be divided into sub-areas by using dividing lines of minimum length to minimize the size and number of the areas which are potentially less than or equal to 50 feet (15.25 meters) in width, in order to limit the size of roof areas where the safety monitoring system alone can be used [1926.502(b)(10)]. Dotted lines are used in the examples to show the location of dividing lines. W denotes incorrect measurements of width.

(For Example C, Click Here)


                            Example D
              Separate, Non-Contiguous Roof Areas
(For Example D, Click Here)


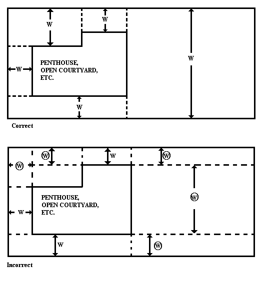
                            Example E
    Roofs With Penthouses, Open Courtyards, Additional Floors, etc.

Such roofs are to be divided into sub-areas by using dividing lines of minimum length to minimize the size and number of the areas which are potentially less than or equal to 50 feet (15.25 meters) in width, in order to limit the size of roof areas where the safety monitoring system alone can be used [1926.502(b)(10)]. Dotted lines are used in the examples to show the location of dividing lines. W denotes incorrect measurements of width.

(For Example E, Click Here)


                            Example F
            Irregular, Non-Rectangular Shaped Roofs
(For Example F, Click Here)

[59 FR 40738, Aug. 9, 1994; 60 FR 5131, Jan. 26, 1995]


Next Standard (1926 Subpart M App B) Next Standard (1926 Subpart M App B)

Regulations (Standards - 29 CFR) - Table of Contents Regulations (Standards - 29 CFR) - Table of Contents



Back to Top Back to Top www.osha.gov www.dol.gov

Freedom of Information Act |These pages are mirrored from the Occupational Safety and Health Administration General Construction Standards pages as reference links for their content in the live reporting of safety violations on active building sites by BuilderWerks users.
Courtesy of IntoText Corporation 813-968-2972 |8708 N Lynn Ave | Tampa FL 33604 |
Occupational Safety & Health Administration
200 Constitution Avenue, NW
Washington, DC 20210